Insight Horizon
sports /

Are there any problems with the Marey tankless water heater?

Are there any problems with the Marey tankless water heater?

Various customers have come to appreciate the Marey brand for what it brings to the table in terms of efficiency and overall function, which unavoidably resulted in the infrequent appearance of marey tankless water heater problems that need troubleshooting.

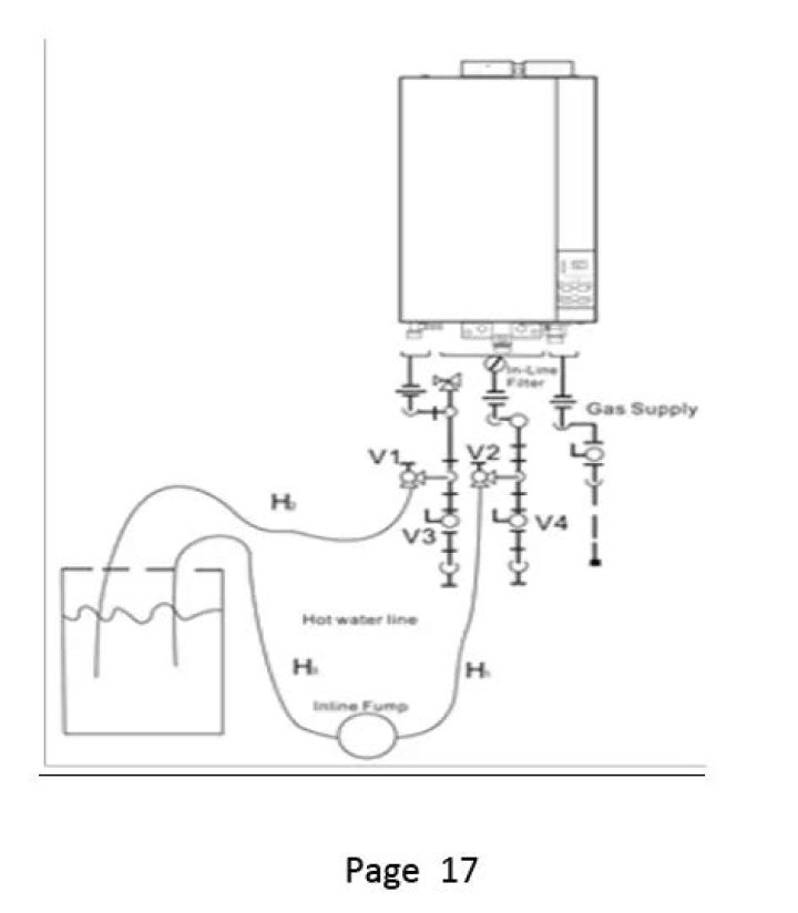
How to install an electric tankless water heater?

Installation video of Marey electric tankless water heater. This video is an instructional video that gives you insight how to install tankless water heaters correctly. The units comes with specific instructions which should be used also the installation. Marey Heater Corp. is a manufacturer/ distributor of tankless water heaters.

Who are the manufacturers of tankless water heaters?

Marey Heater Corp. is a manufacturer/ distributor of tankless water heaters. The company has been dedicated to tankless water heaters since it’s foundation 1955. Marey has a wide range of products, from one point of use water heaters to whole house water heating solutions.

Where is the micro switch on a Marey water heater?

Check your micro switch, which is the small black switch with the metal lever on the right-hand side, and two wires connected to the left-hand side. You can find this near the bottom middle of your unit, mounted to the brass water valve assembly.

How does a Marey tankless water heater work?

Smart technology that halts excess energy and temperature waste. It has a digital display. Saves both water and electricity a significant amount (up to 65%) Depending on which exact Marey tankless water heater you are using, you may face different issues throughout its lifetime.

Check your micro switch, which is the small black switch with the metal lever on the right-hand side, and two wires connected to the left-hand side. You can find this near the bottom middle of your unit, mounted to the brass water valve assembly.

When to replace the solenoid on a Marey water heater?

If you have completed the above two steps and your screen still doesn’t light up, your solenoid will need to be replaced by an expert. This short guide covers the basics of solving two of the most frequent Marey tankless water heater problems.

What should I do if I have problems with my Marey water heater?

Aside from regular monthly maintenance that you should most definitely opt for when you run into a specific problem that you can identify, it’s recommended that you contact one of the experts that deal with these issues.

Why are there problems with tankless water heaters?

Because tankless units only heat water as it’s needed, running too many hot water appliances at the same time could mean the unit just can’t keep up.

Why do I get No hot water from my hot water heater?

If you get no hot water when only one hot water appliance is running and you have a gas tankless unit, make sure that: You’ve paid your gas bill (your tankless water heater can’t heat water without a steady gas supply!) The gas valve feeding your tankless unit is turned ON, not OFF. You’re scheduling regular maintenance.

If you have completed the above two steps and your screen still doesn’t light up, your solenoid will need to be replaced by an expert. This short guide covers the basics of solving two of the most frequent Marey tankless water heater problems.

Why is my tankless water heater not heating?

Lack of adequate venting will cause water leakage, and it is a well-known culprit for tankless water heaters. If venting is not working correctly, it may occur condensation inside the water heater which leads to leakage problems. If condensation is continuing, it might fall the entire system.

Which is the best Tankless gas water heater?

The Rinnai RUC98iN is the best natural gas powered tankless heater on the market. Its ability to heat water is on another level too, making it a good option for busy commercial settings and large homes with lots of demand for hot water.

What are some common problems with a Rheem water heater?

Rheem Water Heaters – Common Issues No Hot Water. A tripped circuit breaker will shut down an electric heater and gas models that use electricity. Not Enough Hot Water. If the water heater is new, or if you’ve just moved into a new home and aren’t familiar with the water heater’s capability, it’s likely that There’s Water on the Floor.

How to troubleshoot a Gas tankless water heater?

(If you have a gas tankless water heater, make sure that all of the gas is out of the chamber before attempting this procedure.) Remove the front cover as explained above and confirm all electrical connections are firmly in place, especially the black clip on the upper right-hand side, and the ones at the middle right-hand side.

Who is the leader in tankless water heating?

Marey has been an industry leader providing affordable, efficient and innovative tankless water heating solutions since 1955. Our team strives to provide you with solutions for all of your water heating needs with quality and affordable tankless water heating units while being mindful of environmental impact.

How many BTU from Tankless gas water heater?

Tankless water heaters can be a great solution to provide hot water; however, most tankless water heaters have a BTU capacity ranging from 140,000 to 200,000 or more, which makes a tankless water heater one of the largest single appliances on a typical gas system.

How much water does a Marey propane water heater heat?

Product description. MAREY GA10LP Indoor Propane Gas Tankless Water Heater can provide up to 2. 7 Gal. per minute for a perfect shower at 115°F output water temperature. It is also called water heater on demand, because it heats water only when needed, saving energy.

How much water does a propane tankless water heater heat?

Hardware included. MAREY GA10LP Indoor Propane Gas Tankless Water Heater can provide up to 2. 7 Gal. per minute for a perfect shower at 115°F output water temperature. It is also called water heater on demand, because it heats water only when needed, saving energy.

What should I do if my gas water heater is making a knocking noise?

For gas water heaters: Turn the gas valve knob to pilot. 4) Place the other end of the hose in an area (like a basement drain) where water can drain to and won’t be hurt by hot water. 5) Open a hot water spigot in the house to introduce air into the system.

Various customers have come to appreciate the Marey brand for what it brings to the table in terms of efficiency and overall function, which unavoidably resulted in the infrequent appearance of marey tankless water heater problems that need troubleshooting.

Product description. MAREY GA10LP Indoor Propane Gas Tankless Water Heater can provide up to 2. 7 Gal. per minute for a perfect shower at 115°F output water temperature. It is also called water heater on demand, because it heats water only when needed, saving energy.

What’s the flow rate of a Marey hot water tank?

Sufficient flow is always required to keep the overheat safety sensor from shutting the unit off. Compact design saves space and is easy to install almost anywhere, Provide endless hot water on demand and only as needed. Marey’s unit has a maximum input rating of 68,240 BTU/h and will provide a flow rate of up to 2.64 GPM output.

Hardware included. MAREY GA10LP Indoor Propane Gas Tankless Water Heater can provide up to 2. 7 Gal. per minute for a perfect shower at 115°F output water temperature. It is also called water heater on demand, because it heats water only when needed, saving energy.